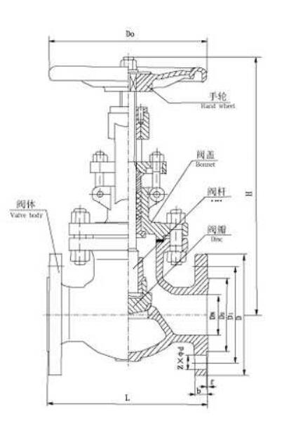
截止閥屬于強制密封式閥門,所以在閥門關閉時,必須向閥瓣施加壓力,以強制密封面不泄漏。從自密封的閥門出現后,截止閥的介質流向就改由閥瓣上方進入閥腔,這時在介質壓力作用下,關閥門的力小,而開閥門的力大,閥桿的直徑可以相應地減少;同時,在介質作用下,這種形式的閥門也較嚴密。
API美標截止閥執行ANSI和API標準,閥瓣和閥座的密封面采用不同硬度的司太立(Stellite)鈷基硬質合金堆焊而成,密封可靠、硬度高、耐磨、耐高溫、耐腐蝕、抗擦傷性能好、壽命長。 設計制造:API 600 法蘭尺寸:ANSI B16.5 結構長度:ANSI B16.10 連接尺寸:ANSI B16.25 壓力溫度:ANSI B16.34 檢驗試驗:GB13927
![]()
|
||||||||||||||||||||||||||||||||||||||||||||||||||||||||||||||||||||||||||||||||||||||||||||||||||||||||||||||||||||||||||||||||||||||||||||||||||||||||||||||||||||||||||||||||||||||||||||||||||||||||||||||||
-
用于食品、環保、輕工、石油、化工、水處理、市政工程、造紙、電力、水處理等行業
-
截止閥結構簡單,密封圈一般都是活動的,拆卸更換都比較方便。
-
主體材料、內件材料、填料、緊固件的材料可按用戶要求或實際工況條件合理組合
-
鈷基硬質合金堆焊而成,密封可靠、硬度高、耐磨、耐高溫、耐腐蝕、抗擦傷性能好、使用時間長
-
體積小、輕便、性能可靠、配套簡單、流通能力大等優點。
-
根據用戶提供的流量、壓力提供選型規格書及控制方案圖。


